典型案例
废水处理
废水深度处理
废气处理
噪音处理
案例列表





●百川化工
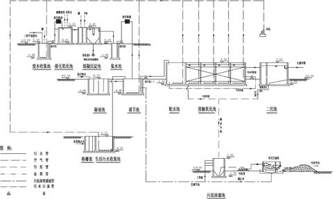
污水处理流程图
    百川化工如皋分公司,设计处理能力500吨高浓度合成化工废水。由我公司设计并施工,采用催化氧化→物化沉淀→隔油调节→接触氧化处理工艺,出水指标符合国家排放标准。
曝气池
    
风机房
    
自动控制系统
    
    
 
网站首页
| 关于我们 | 工程技术 | 人才招聘 | 联系我们
 
COPYRIGHT © 2010 HFHEEC.COM ALL RIGHT RESERVED.
TEL:0513-85212295 85212062 15051264811 FAX:0513-85212062
     苏ICP备11070392号-2
南通市环境工程设计院有限公司版权所有
news